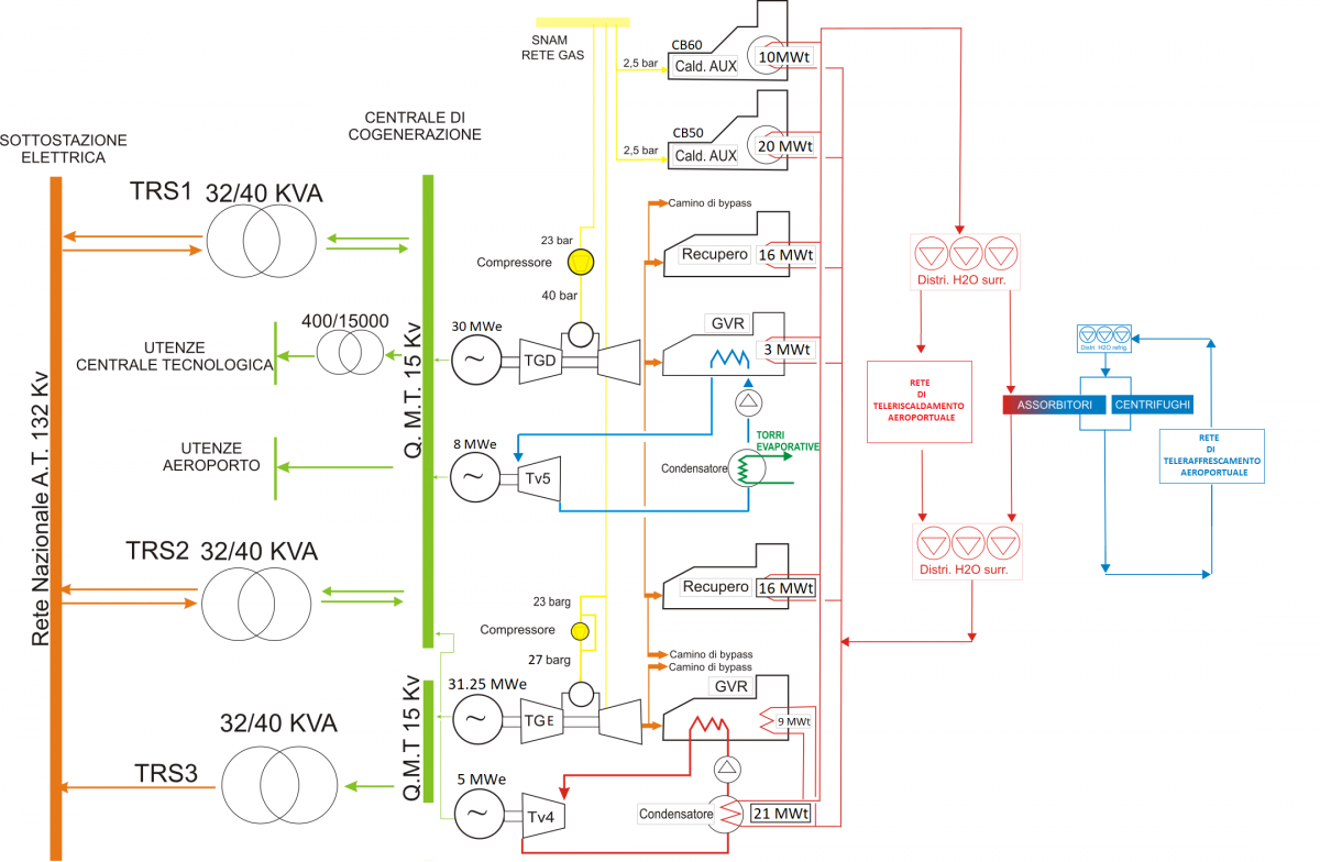
La centrale di Malpensa produce energia elettrica, calore ed acqua refrigerata: l’energia elettrica è ceduta alla rete del Sistema di Distribuzione Chiuso dell’aeroporto di Malpensa, mentre calore ed acqua refrigerata vengono immessi nelle reti dell’aeroporto ed utilizzati solo all’interno dello stesso.

L’attuale configurazione dell’impianto di produzione prevede le seguenti principali sezioni:
- n. 2 unità di cogenerazione a ciclo combinato (TG+GVR+TV), denominate CC1 e CC2, destinate alla produzione di energia elettrica e termica
- n. 2 caldaie ausiliarie a gas per la produzione di energia termica (integrazione e/o soccorso)
- n. 2 gruppi frigoriferi elettrici destinati alla produzione di energia termica sottoforma di acqua refrigerata
- n. 9 gruppi frigoriferi elettrici destinati alla produzione di energia termica sottoforma di acqua refrigerata
Descrizione del CICLO COMBINATO CC1:
- n. 1 turbogas da 31,25 MWe (TGE) installata nel 2021;
- n. 1 generatore di vapore a recupero (GVR1);
- n. 1 turbina a vapore in contropressione da 5 MWe (TV4);
- n. 2 scambiatori di calore vapore/acqua surriscaldata; il primo scambiatore è a bassa pressione con potenzialità termica di 9 MWt, il secondo è in media pressione, con potenzialità di 12 MWt. È inoltre installato un ulteriore scambiatore fumi/acqua inserito in coda al GVR1 prima dell’uscita dei fumi al camino, con potenzialità di 9 MWt.
Il CC1 produce energia chimica a partire dalla combustione del gas metano che è convertita in energia meccanica e quindi in energia elettrica grazie all’ausilio di un alternatore da 25 MWe. I fumi della combustione del TGE sono inviati al generatore di vapore (GVR1) che recupera calore convertendolo in vapore ad alta pressione. Tale vapore è inviato alla turbina a vapore in contropressione che produce ulteriore energia elettrica – 5 MWe; attraverso uno spillamento in media pressione e lo scarico in bassa, il vapore in turbina (TV4) viene convogliato a due scambiatori di calore vapore/acqua surriscaldata per la produzione di energia termica da 9 MWt e 12 MWt, a cui si aggiunge il recupero di ulteriori 9 MWt per mezzo di uno scambiatore fumi/acqua in coda al GVR1.
Descrizione del CICLO COMBINATO CC2:
- n.1 turbogas da 30 MWe (TGD)
- n.1 generatore di vapore a recupero (GVR2)
- n.1 turbina a vapore a condensazione da 8 MWe (TV5)
- n.2 caldaie a recupero (REC –a e REC-b) da 16 MWt cadauna più una batteria fumi/acqua surriscaldata nel generatore di vapore da 3 MWt;
Il CC2 produce energia chimica a partire dalla combustione del gas metano che è convertita in energia meccanica e quindi in energia elettrica grazie all’ausilio di un alternatore da 30 MWe. I fumi della combustione del TGD possono essere inviati al generatore di vapore (GVR2) che recupera calore convertendolo in vapore ad alta pressione, con un ulteriore recupero di 3 MWt, ottenuti mediante scambiatore fumi/acqua inserito in coda al GVR2 prima dell’uscita al camino. Tale vapore è inviato alla turbina a vapore a condensazione (TV5) che produce ulteriore energia elettrica con potenzialità nominale di 10 MWe che, dopo la dismissione della post combustione nel GVR2 avvenuta nel 2020, è limitata a 8 MWe. Il vapore in uscita dalla turbina viene condensato e la condensa viene fatta ricircolare nuovamente nel GVR2.
In alternativa i fumi della combustione del TGD possono essere inviati alle due caldaie a recupero (REC-a e REC-b) che generano acqua surriscaldata (alla temperatura di 130°C c.a.), per una potenza termica complessiva massima di 32 MWt.
Descrizione della caldaia ausiliaria CB50
La caldaia CB50 è una caldaia ausiliaria a fiamma biocombustibile (metano/gasolio) della potenzialità di circa 22 MWt, in grado di sopperire ad una quota parte della richiesta termica sia nel caso di malfunzionamento e/o indisponibilità delle unità a ciclo combinato che come integrazione nel caso in cui l’energia termica (acqua surriscaldata alla temperatura di 130°C c.a.) prodotta dai cicli combinati non sia sufficiente a coprire il fabbisogno di energia termica dell’aeroporto.
Descrizione caldaia ausiliaria CB60
La caldaia CB60 è una caldaia ausiliaria a fiamma (metano) della potenzialità di 10 MWt, installata nel 2020, in grado di sopperire ad una quota parte della richiesta termica sia nel caso di malfunzionamento e/o indisponibilità delle unità a ciclo combinato che come integrazione nel caso in cui l’energia termica (acqua surriscaldata alla temperatura di 130°C c.a.) prodotta dai cicli combinati non sia sufficiente a coprire il fabbisogno di energia termica dell’aeroporto.
Descrizione del ciclo frigorifero
La produzione di energia termo-frigorifera (acqua refrigerata alla temperatura di 6°C c.a.) è assicurata attraverso un complesso di unità generazione costituito da n. 9 frigoriferi ad assorbimento da 4,5 MWf e da due gruppi frigoriferi elettrici da 7,5 MWf. I gruppi ad assorbimento utilizzano normalmente una quota parte o la totalità dell’acqua surriscaldata prodotta dalle unità a ciclo combinato e/o dalle caldaie ausiliarie in funzione dell’assetto dell’impianto e della stagione, mentre i gruppi frigoriferi, utilizzati normalmente come unità di soccorso e/o integrazione ai gruppi di assorbimento, sono alimentati dal sistema di distribuzione elettrico della centrale stessa.
La dissipazione del calore dei gruppi frigoriferi e delle unità di generazione a ciclo combinato avviene attraverso n. 11 torri evaporative ad umido.
DOCUMENTI CORRELATI
Diagramma schematico trigenerazione
Diagramma ciclo combinato 1
Diagramma ciclo combinato 2
Diagramma impianto elettrico